
Excité
Pression de commande
Pression d'alimentation
Pression hydraulique
Véhicules à moteur diesel
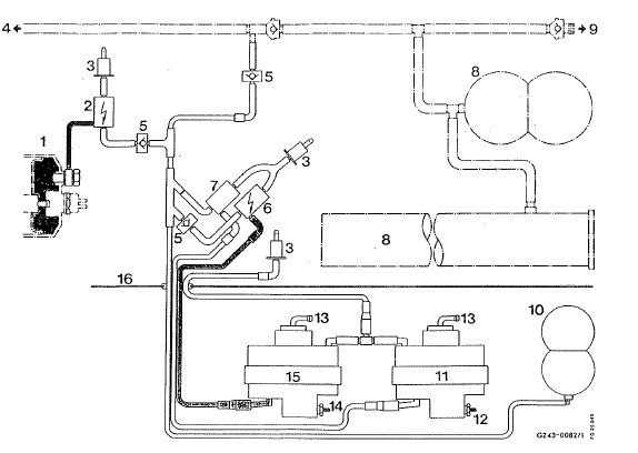
Schéma
Blocage de différentiel-hydrauliqueEbd (répartiteur électronique de freinage)
Tenez compte de la section "consignes de sécurité importantes".
Attention
lorsque l'ebd est en panne, les roues arrière
peuvent se bloquer, par exemple lors d'un
freinage à fond. Le risque de dérapage ou
d'accident augmente.
Adaptez votre sty ...
Consignes de sécurité concernant le fluide frigorigène
r 12
Le fluide frigorigène r 12 est un agent frigorigène de
sûreté bien connu. Cela signifie que ce fluide frigorigène
n'est pas inflammable ni explosif, qu'il est pratiquement
non-toxique, non-irritant et inodore. Néanmoins, il faut
observer les consignes sui ...
Lave-glace et lave-phares
Consignes de sécurité importantes
Attention
si du concentré pour liquide de lave-glace
entre en contact avec des composants brûlants
du moteur ou du système d'échappement,
il risque de s'enflammer. Il y a risque
d'incendie et de blessur ...