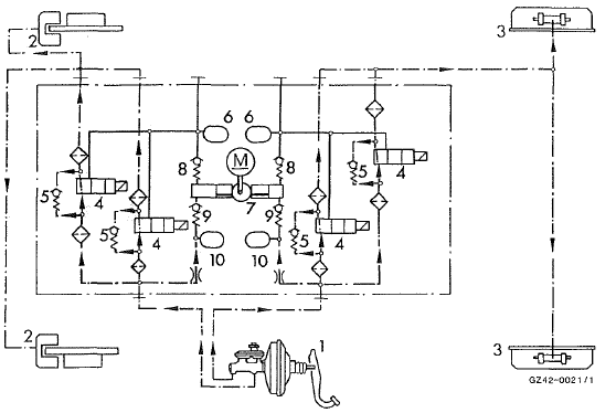
Dans la phase de montée de la pression, la pression engendrée par le maître-cylindre de frein est envoyée par l'intermédiaire des électrovalves ouvertes aux freins de roue.
Unité hydraulique (schéma, établissement de ia pression)

Phase de tenue de la pressionMessages d'alerte du système de contrôle
de la pression des pneus
Lorsque le système de contrôle de la pression
des pneus détecte une perte notable de pression
dans un ou plusieurs pneus, un message
d'alerte apparaît sur le visuel multifonction.
En outre, un signal d'alerte retentit et le
voyant d'alerte de pression des pneus qui s ...
Recommandations pour la conduite
avec le distronic plus
Remarques générales
Quelques situations qui demandent une
attention particulière sont décrites ci-après.
Dans ces situations, freinez si nécessaire. Le
distronic plus est alors désactivé.
Virages, entrées et sorties de virage
...
Informations figurant dans la notice
d'utilisation numérique
Vous trouverez dans la notice d'utilisation
numérique des informations sur les thèmes
suivants :
déverrouillage et ouverture des portes de
l'intérieur
verrouillage et déverrouillage centralisés
de l'intérieur
verrouillage automatique
f ...