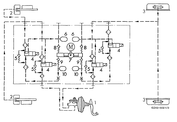
Pendant la phase de réduction de la pression, le liquide de frein s'écoule à travers ies électrovalves et les accumulateurs (6) dans la pompe de retour (7). Pour ne pas épuiser le volume du maître-cylindre de frein, la pompe de retour (7) délivre le liquide de frein contre la pression dans le maître-cylindre de frein. Pour l'insonorisation des pompes, chaque circuit de (rein comporte un silencieux (10). Ce cycle de régulation se répète tout le temps d'un (reinage régulé, jusqu'à relâchement de la pédale de frein ou jusqu'à peu avant l'arrêt du véhicule.
Unité hydraulique (schéma, réduction de la pression)

Phase de tenue de la pression
Description et fonctionnementAvant le remplacement des fusibles
Garez le véhicule et serrez le frein de stationnement.
arrêtez tous les consommateurs électriques.
retirez la clé du contacteur d'allumage.
Tous les voyants qui se trouvent sur le combiné
d'instruments doivent être éteints.
Les ...
Consignes de sécurité importantes
Attention
le couvre-bagages n'est pas conçu pour retenir
ou arrimer à lui seul les objets lourds, les
bagages et les charges lourdes. Si le chargement
n'est pas arrimé, il risque de vous heurter
en cas de changement brusque de direction,
de freinage ou d ...
Positions de la clé
0 Retrait de la clé
1 alimentation de certains consommateurs
tels que les essuie-glaces
2 contact (alimentation de tous les consommateurs)
et position de marche
3 démarrage du moteur
Tous les voyants du combiné d'instruments
s'allument au moment où vous mettez ...