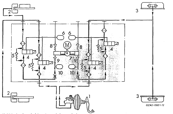
Dans la phase de tenue de la pression, la pression de freinage émise par l'unité hydraulique aux freins de roue est maintenue constante, les sorties et les entrées des électrovalves étant fermées.
Unité hydraulique (schéma, tenue de la pression)

Phase de montée de la pression
Phase de réduction de ia pressionAssemblage de la rotule
Assemblage de la rotule
Attention
si le couple de serrage appliqué à l'écrou de la
rotule lors de la pose est incorrect, cela risque
de provoquer des dommages au niveau de la
rotule. La remorque risque de se détacher. Il y
a risque d'accident.
Ap ...
Roaming (itinérance, uniquement pour
le canada)
Si vous voyagez dans un autre pays et si vous
utilisez les fonctions online et internet de Comand online, des frais
supplémentaires
(frais d'itinérance) peuvent s'appliquer. A
l'étranger, votre carte sim doit être activée
pour les services data roaming. Si vot ...
Blocage de différentiel de la boîte de
transfert
Enclenchement: mettez la boîte de transfert en position tout-terrain low
range.
appuyez sur le contacteur 3.
Lorsque la boîte de transfert est en position
tout-terrain low range, le voyant orange
d'enclenchement qui se trouve sous le contacteur
3 s'allume.
Le voya ...