




Event data recorders
This vehicle is equipped with an event data
recorder (edr). The main purpose of an edr
is to record, in certain crash or near crash-like
situations, such as an air bag deployment or
hitting a road obstacle, data that will assist in
understanding how a vehicle's systems performed.
The edr is ...
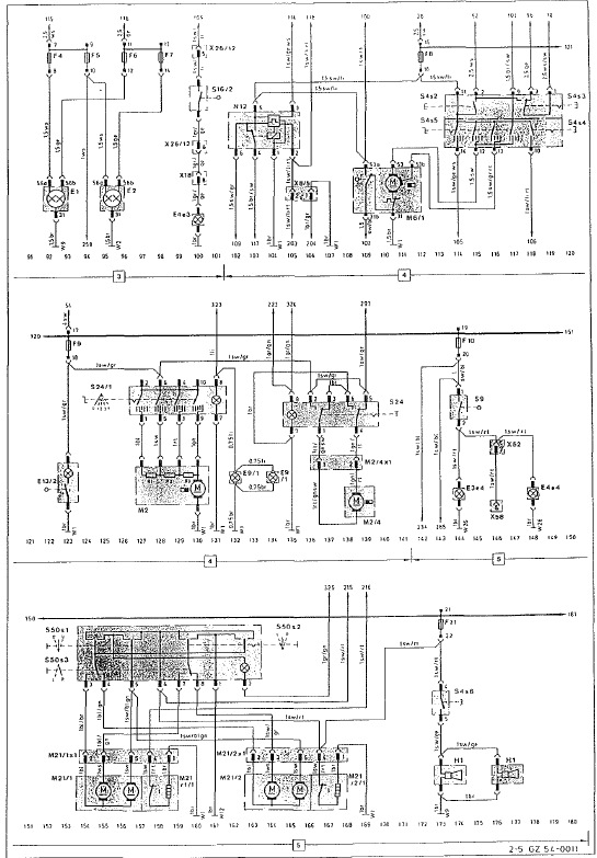
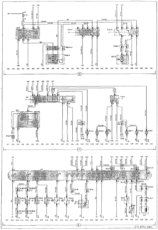
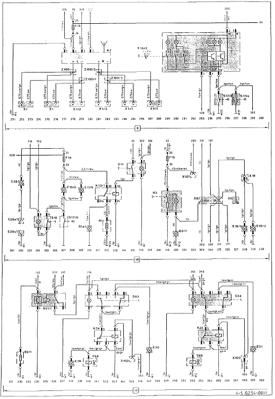
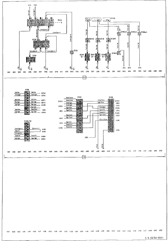
Faisceau de câbles avec relais de protection contre
les surtensions
Pour l'abs, il existe un faisceau de câbles supplémentaire.
Pour assurer îe bon fonctionnement de l'abs sous
toutes les conditions de service, l'alimentation en courant
est commutée par l'intermédiaire du relais de protection
contre les surtensions, qui est exc ...
Exemple - étapes 1 à 3
Le tableau suivant contient des exemples de calcul de la charge totale et de
la charge utile pour
différentes configurations de sièges et un nombre différent d'occupants de poids
différent.
Dans les exemples suivants, on présuppose une charge maximale de 1 ...