





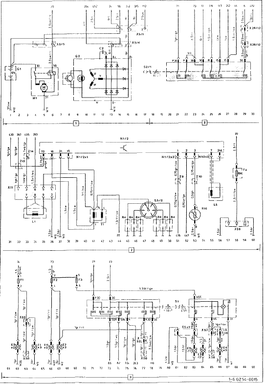
Plan d'occupation pour la réglette de branchement sur le bloc de commande de
l'abs
1 Plus depuis le relais de protection
2 excitation pour la valve avant gauche
4 masse pour le capteur avant gauche
6 plus pour le capteur avant gauche
7 plus pour le capteur arrière gauche
9 masse pour le capteur arrière gauche
10 masse pour le bloc de commande
11 plus pour ...
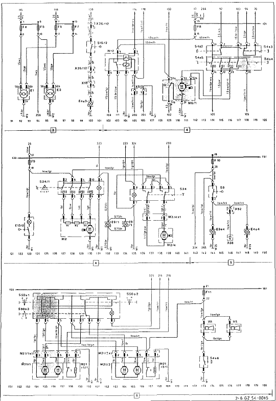
Exemple de fonctionnement de la boucle de régulation
On décrit le cycle de régulation pour une roue. Selon la
qualité de revêtement de la chaussée, env. 4 À 10 cycles
de régulation se déroulent en une seconde. Le processus
de régulation est ie même pour les autres roues.
A parti ...
Avertisseur de collision
Voyant de contrôle orange/voyant
d'alerte rouge
Si un véhicule est détecté dans la zone de
surveillance et que vous allumez les clignotants
du côté correspondant, un double signal
d'alerte retentit 1 fois. Le voyant rouge
d'alerte 1 clignote. S ...